12-04-2009 
12-04-2009 
yurok писал(а):
да,у меня тоже при выключении зажигания чувствуется небольшой рывок ремня
кстати пассажиры тоже ето чувствуют Rolling Eyes
  •  
27-04-2009 
27-04-2009 
Однозначно там стоит и пиропатрон и электронатяжитель. У меня на ретро-харьке при резком торможении ремень ощутимо натягивается и прижимает к сиденью, первый раз, когда почуствовал, даже испугался! Теперь привык. Когда выключаешь зажигание - катушка начинает наматывать веселей отстёгнутый ремень, мало того слышен явный щелчек от катушек при выключении зажигания (от всех четырех), но опять же только после резкого торможения (при повороте во двор)!!! Если всю дорогу катился плавно - все по старому, никакой разницы. После срабатывания системы при резком торможении, обратно все вертается легким рывком за ремень (а то бывает, заглянуть в зеркало под острым углам не пускает, т.е. наклониться вперед). А пиропатрон сработает гораздо энергичней, но при ударе (тьфу-тьфу-тьфу, шоб его не дай Бог!!!).
Не знаю, есть ли на Рэксах такая хрень... Зеркала на них-то не складываются, может и этого нету тоже.

_________________

Toyota Harrier 3.0 FOUR 1999

  •  
27-04-2009 
ANDY_Z писал(а):
Не знаю, есть ли на Рэксах такая хрень..
Есть!!!Только знать что это,и принцып работы!!
  •  
1-05-2009 
1-05-2009 
ANDY_Z писал(а):
Однозначно там стоит и пиропатрон и электронатяжитель. У меня на ретро-харьке при резком торможении ремень ощутимо натягивается и прижимает к сиденью, первый раз, когда почуствовал, даже испугался! Теперь привык. Когда выключаешь зажигание - катушка начинает наматывать веселей отстёгнутый ремень, мало того слышен явный щелчек от катушек при выключении зажигания (от всех четырех), но опять же только после резкого торможения (при повороте во двор)!!! Если всю дорогу катился плавно - все по старому, никакой разницы. После срабатывания системы при резком торможении, обратно все вертается легким рывком за ремень (а то бывает, заглянуть в зеркало под острым углам не пускает, т.е. наклониться вперед). А пиропатрон сработает гораздо энергичней, но при ударе (тьфу-тьфу-тьфу, шоб его не дай Бог!!!).
Не знаю, есть ли на Рэксах такая хрень... Зеркала на них-то не складываются, может и этого нету тоже.
врядли(спрошу у соседа(в годах мужик)

_________________


  •  
2-05-2009 
2-05-2009 
DMITRIY L писал(а):
врядли(спрошу у соседа(в годах мужик)
еще один сергей писал(а):
Только знать что это,и принцып работы!!
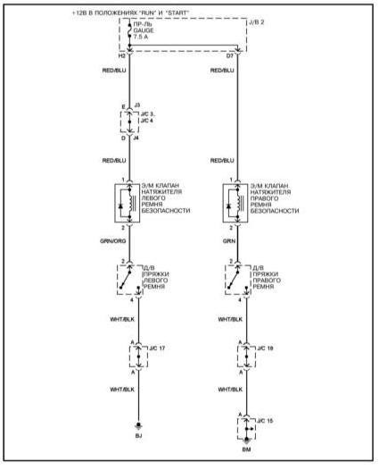
Если бы вы читали тему, а не просто добавляли в конец сообщенеие, то видели бы, что схема уже была:
слабый возврат ремня безопасности

Описание принципа работы тоже. При включении/выключяении зажигания там какая-то индукция возникает и катушка сматывается, точнее тот самый толчок получает катушка.

Что вы ещё хотите перетереть??

_________________

***************
Лучше молчать и слыть дураком,
чем заговорить и сразу развеять все сомнения в этом......

  •  
2-05-2009 
2-05-2009 
Camel писал(а):
DMITRIY L писал(а):
врядли(спрошу у соседа(в годах мужик)
еще один сергей писал(а):
Только знать что это,и принцып работы!!
Если бы вы читали тему, а не просто добавляли в конец сообщенеие, то видели бы, что схема уже была:
слабый возврат ремня безопасности

Описание принципа работы тоже. При включении/выключяении зажигания там какая-то индукция возникает и катушка сматывается, точнее тот самый толчок получает катушка.

Что вы ещё хотите перетереть??
преднатяг работает при ударе,а ремень ежли будет хорошо сматывать-придушивать будет.

_________________


  •  
3-05-2009 
Camel писал(а):
Что вы ещё хотите перетереть??
Что-бы ремень сматывался лучше.. Very Happy
  •  
3-05-2009 
3-05-2009 
еще один сергей писал(а):
Что-бы ремень сматывался лучше..
Вон некоторых уже душит:
DMITRIY L писал(а):
ежли будет хорошо сматывать-придушивать будет
Разбирайте, чистите, проверяйте электрику, касаемую смотки ремня, и всё будет в порядке. У меня все пассажиры жалуются, что душит..

_________________

***************
Лучше молчать и слыть дураком,
чем заговорить и сразу развеять все сомнения в этом......

  •  
3-05-2009 
У меня никого не душит...а как у многих,плохо сматывается.... Sad В других машинах,таких проблем никогда не было..
И еще заметил,Когда едешь,и перед остановкой авто немного за ранее отстегиваешь ремень,то через пару секунд,так-же слышно,как какое-то усилие происходит,и ремень чуть сильнее начинает сматываться...
Как сделать,что-бы это усилие,постоянно прикладывалось к ремню..??
  •  
3-05-2009 
3-05-2009 
Никак. Штатно оно только при включении/выключении зажигания усилие прилагает. Хотя повторюсь: у меня он до того сильно сматывается, что хотелось всегда убавить ( разбирать вам надо весь механизм и чистить), а вот при включении/выключении зажигания у меня ничего особенного не происходит

_________________

***************
Лучше молчать и слыть дураком,
чем заговорить и сразу развеять все сомнения в этом......

  •  
3-05-2009 
3-05-2009 
еще один сергей писал(а):
У меня никого не душит...а как у многих,плохо сматывается.... Sad В других машинах,таких проблем никогда не было..
попробуй раздвинуть накладки чтоб щель куда уезжает ремень стала побольше, я тоже мучился со слабым возвратом ремня потом раздвинул и всё работает как надо
  •  
3-05-2009 
yurok писал(а):
попробуй раздвинуть накладки
Какие накладки????Где они находятся???
  •  
3-05-2009 
3-05-2009 
на средней стойке под неё ремень заходит,попробуй отодвинь её чуть чуть
  •  
3-05-2009 
3-05-2009 
Camel писал(а):
еще один сергей писал(а):
Что-бы ремень сматывался лучше..
Вон некоторых уже душит:
DMITRIY L писал(а):
ежли будет хорошо сматывать-придушивать будет
Разбирайте, чистите, проверяйте электрику, касаемую смотки ремня, и всё будет в порядке. У меня все пассажиры жалуются, что душит..
у меня на других телегах хорошо мотает,а при езде дискомфорт(прижимает),на лексе про ремень забываешь.

_________________


  •  
4-05-2009 
4-05-2009 
Сегодня провел эксперимент (на его проведение хватает ровно 2 сек.)
Рукой зафиксировал уже смотанный ремень в верхней петле и вытащил где-то с полметра сам ремень из гнезда пластиковой накладки внизу, а потом отпустил ремень (в петле ремень, напоминаю, я зафиксировал рукой). Эти вытащенные полметра, после того, как я их отпустил, "со свистом" ушли в карман. Вывод: главное тормозное усилие, которое не дает ремню нормально сматываться, создается в верхней петле. Пока еще не "лечил", думаю или расширить чем-то отверстие в петле, или как следует отстирать ремень.
Не знаю насчет верности "диагноза", но у меня именно так. Рекомендую провести сей эксперимент на своих машинах.
слабый возврат ремня безопасности
  •  
Реклама для незарегистрированных пользователей. Зарегистрироваться в Клубе
Новая тема  
Все форумы  »  Клуб Lexus RX  » Lexus RX/HARRIER I (1998-2003) Правила форумов