home skip_previous fast_rewind fast_forward skip_next
10-01-2009 
10-01-2009 
на 470 2005 года есть подогрев зеркал заднего вида?

_________________


  •  
11-01-2009 
11-01-2009 
Есть.
Кнопка под касетным магнитофоном.
Обогрев заднего стекла, задняя печка, обогрев зеркал заднего вида.

_________________

_______________________________________
Техника в руках диракя - груда металла....

  •  
11-01-2009 
11-01-2009 
У меня в свое время не только на машине 2006 года был, но и 2003 тоже все присутствовало!
  •  
11-01-2009 
11-01-2009 
booss писал(а):
но и 2003 тоже все присутствовало!
+1
И на 1999 году был! И есть! И будет есть! Laughing

_________________

_______________________________________
Техника в руках диракя - груда металла....

  •  
11-01-2009 
11-01-2009 
Еще есть затенение боковых и салонного зеркала, чтоб по темноте попутные не ослепляли.
  •  
11-01-2009 
11-01-2009 
спасибо Smile

_________________


  •  
12-01-2009 
12-01-2009 
Мастер LX писал(а):
Есть.
Кнопка под касетным магнитофоном.
Обогрев заднего стекла, задняя печка, обогрев зеркал заднего вида.
Ого сколько дерева на фото, видимо чернокожий брат тюнил Shocked

_________________

Ух ты млин, подпись...

  •  
12-01-2009 
12-01-2009 
Vassel писал(а):
Ого сколько дерева на фото, видимо чернокожий брат тюнил
Нет.
Клерки какие-то ездили. Я сразу не обратил внимание, что "дерева"
много, ну а так не обычно смортится. Rolling Eyes
Те на которых братья ездят литье зеркальное за 20-ть и "баяны"-
заряженные с треми усилителями, звуки слушает весь южный квартал,
а у соседнего стекла трясутся! Laughing

_________________

_______________________________________
Техника в руках диракя - груда металла....

  •  
13-01-2009 
видел эмиратовскую машину: подогревов никаких нет, релингов на крыше нет
а кто знает, подо что четвертая пустая кнопка идет которая под магнитолой ?

_________________


  •  
16-01-2009 
16-01-2009 
Если не ошибаюсь - это наследие от 100-ки = там ставится выключатель дополнительной печки для задних пассажиров, которая ставится под пассажирским передним сидением... На ЛыКсах такого не видел Smile

_________________

"Не надо пенять на то место где родился и с кем водился, надо пенять на того, кто там жить не научился..." © Зажигалка

  •  
16-01-2009 
avatar
Lom Lom
16-01-2009 
У меня есть такая кнопка на Лыксе 1999 года.
  •  
30-11-2011 
30-11-2011 
Поднимаю тему. Проблема с обогревом заднего стекла. Модель 2000г, кнопка обогрева заднего стекла включаетса, сама гаснет после 15мин, как положенно. Предохронитель номер 51 (возле левой ноги водителя) цел, плюс туда приходит. До элемента обогрева плюс неприходит. Спросил совета у одного авоелектрика - говорит надо смотрет реле. А где реле искать и как она выгледет?
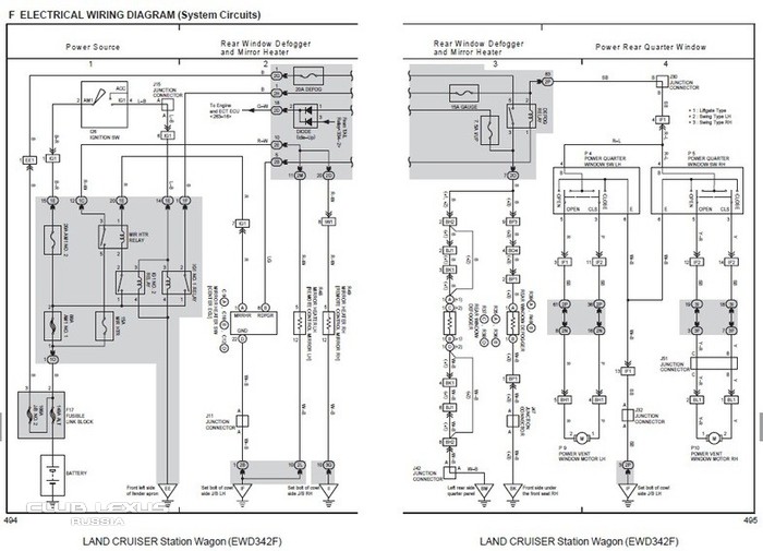
Порылся в сервисных руководствах, нарыл вот што (Lancruiser 2003<)
подогрев зеркал
Вроде по рисунку реле должна быть где то рядом с блоком предохронителей, но как её узнать?
И вот схема, в которой я мало понимаю, несилён в електро схемах Embarassed
подогрев зеркал
Спаcибо за любые советы! Smile
  •  
2-12-2011 
2-12-2011 
Релюшка находится на той же кик-панели, что и предохранитель. Снимаете порог, снимаете боковую накладку левой кик-панели и вашему взору предстает большой кусок пластмассы с кучей предохранителей, разъемов и реле. Релюшку можно найти методом научного тыка: включаете зажигание (двигатель не заводить), выключаете магнитолу, климатику (т.е. отключаете все возможные источники шума), нажимаете кнопку обогрева стекла и слушаете как щелкает или не щелкает релюшка. Дальше с помощью помошника (иначе будет затруднительно) включаете и выключаете обогрев заднего стекла, а сами прикладываете палец к каждой релюшке. Если реле исправно и оно щелкает, то прикосновением пальца вы легко найдете это реле.

Есть еще один вариант проверить работоспособность реле, а точнее проверить теорию, что неисправно именно реле, а не сама проводка. Согласно эл.схем на "сотку" и на ЛХы, реле стоит 5-контактное, при выключенном обогреве НЗ контакты реле замыкаются на "массу". Т.е. если отсоединить оба провода от обогрева заднего стекла, то на обоих концах д.б. "масса", если включить обогрев, то на одном проводе "масса" так и должна остаться, а на втором она должна пропасть и там вообще не д.б. потенциала. Если у вас изначально на одном из проводов нет "массы" и как вы сказали, что + тоже нет, то возможно дело в самой проводке, плохом контакте, если же при включении обогрева "масса" пропадает, то дело либо в самом реле (контакты), либо с предохранителя не приходит + на релюшку.

Ну и еще один вариант: возможно, что где-то просто переломился провод. Попробуйте вызвонить провод идущий с реле на обогрев стекла (если не ошибаюсь, с релюшки на обогрев заднего стекла идет черный провод, провод естественно идет в левом пороге). Если вдруг на нем появляется + после включения обогрева, значит ищите проблему от этого участка до самого нагревательного элемента и значит реле нипричем.

Сорри, если немного сумбурно, горшок свистит - спать зовет Smile))))

_________________

все - фигня, кроме подарков, но вот, если подарок - фигня...

  •  
4-12-2011 
4-12-2011 
Спасибо M@ks за подробный ответ!
M@ks писал(а):
Согласно эл.схем на "сотку" и на ЛХы, реле стоит 5-контактное, при выключенном обогреве НЗ контакты реле замыкаются на "массу". Т.е. если отсоединить оба провода от обогрева заднего стекла, то на обоих концах д.б. "масса"
Да, именно так и есть у меня, очень удевился в среду обноружыв массу на обоих проводах (проверял отключив провода от элемента подогрева).
M@ks писал(а):
нажимаете кнопку обогрева стекла и слушаете как щелкает или не щелкает релюшка
Ето сегодня сделал до того, как увидел ваше сообщение Smile При включении обогрева зеркал слышен тихий щелчёк, а при включении обогрева заднего стекла - тихо. Значет проблема в реле.
M@ks писал(а):
вашему взору предстает большой кусок пластмассы с кучей предохранителей, разъемов и реле. Релюшку можно найти методом научного тыка
Там я смотрел, но невижи ни одной реле. Вот сделал фото, помогите где искать:
подогрев зеркал
подогрев зеркал
подогрев зеркал
  •  
4-12-2011 
4-12-2011 
Обычно у релюшек подгорают контактные пары, но что бы обмотка сгорала - это оооочень редко. Релюшки стоят с обратной стороны блока. Как вариант - это еще раз проверить не только сам предохранитель, но и его контакты, м.б. там что-то не в порядке.подогрев зеркал подогрев зеркал

Вот картинка как это на ЛХе 2005 г.в. (расположение предов немного иное, но думаю, что общий смысл тот же).[/img]

_________________

все - фигня, кроме подарков, но вот, если подарок - фигня...

  •  
Реклама для незарегистрированных пользователей. Зарегистрироваться в Клубе
Новая тема  
Все форумы  »  Клуб Lexus LX  » Lexus LX I 450/470/Cygnus Правила форумов