14-01-2008 
14-01-2008 
Генри писал(а):
Возможно это связано с маслом может быть его вязкость меняется при морозе.
А может ему холодно и уровень падает, есть предложение долить на морозе.
  •  
22-01-2008 
Не работает подогрев сиденья водительского а именна та часть на которой сидиш.Что-то в поиске не нашел....
  •  
22-01-2008 
22-01-2008 
Спинка греет значит, а сиденье - нет?? Shocked

_________________

***************
Лучше молчать и слыть дураком,
чем заговорить и сразу развеять все сомнения в этом......

  •  
22-01-2008 
Поясница греет а вот попе холодно!
  •  
22-01-2008 
22-01-2008 
там все вместе подключено, отдельно не может работать.

_________________

***************
Лучше молчать и слыть дураком,
чем заговорить и сразу развеять все сомнения в этом......

  •  
22-01-2008 
Странно..................Я конечно завтра еще раз посмотрю....Просто мне было холодно и я постелил даже себе на сиденье подушечку....Неужели глюки???
  •  
22-01-2008 
22-01-2008 
вот
Какой код цвета бампера???

_________________

***************
Лучше молчать и слыть дураком,
чем заговорить и сразу развеять все сомнения в этом......

  •  
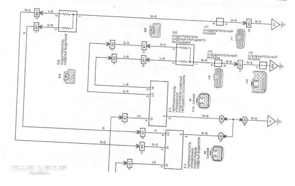
22-01-2008 
Серьезная схемка.Откуда у тебя Камиль такие данные или это все из твоей чудо-книги про Лексус???
  •  
22-01-2008 
22-01-2008 
еще один сергей писал(а):
Откуда у тебя Камиль такие данные
Жить захочешь ещё не такие данные раздобудешь Very Happy

Всегда стараюсь узнать побольше и затем поделиться с другими. Потому пол машины перебрал уже. Просто так, для знаний.

_________________

***************
Лучше молчать и слыть дураком,
чем заговорить и сразу развеять все сомнения в этом......

  •  
22-01-2008 
Спасибо Камиль ,ты и мне здесь изрядно помогал.А по поводу сиденья ,завтра проверю и напишу.
  •  
22-01-2008 
22-01-2008 
Спасибо, Камиль, в свое время ты мне помог с подогревом.
Поломка там как правило банальная - провода подогрева, входящие в кресло (от постоянного туда-сюда катания) могут оборваться.
Делается быстро, у меня рук нет, но мастер сделал за 40 минут, с учетом съемки кресла.

Кстати, Народ, вот пример Вам!
Все мы на пиндосов валим, что они туповаты в плане обслуживания авто, льют в него чего не попадя - минералку и все такое.
Может я не прав конечно, но оригинальное масло Тойота (а пиндосы в этом плане роботы, они даже кран водопроводный не могут починить и тп) 5w30 - минералка оказалось Exclamation
  •  
22-01-2008 
22-01-2008 
  •  
22-01-2008 
Вот так .Век живи ,век учись!!!!!Спасибо тебе Урал за помощь,теперь збуду знать где собака зарыта.Да еще доблесные модераторы ,это ведь можно в базу знаний занести.
  •  
22-01-2008 
22-01-2008 
fedor74 писал(а):
Все мы на пиндосов валим, что они туповаты в плане обслуживания авто, льют в него чего не попадя - минералку и все такое.
Может я не прав конечно, но оригинальное масло Тойота (а пиндосы в этом плане роботы, они даже кран водопроводный не могут починить и тп) 5w30 - минералка оказалось
И правильно валим, масло менять нужно а они- "пендосы"- его только доливают.
  •  
22-01-2008 
22-01-2008 
Ural писал(а):
Почитай вот здесь
Оно и так ясно было, что проще взять и разобрать всё и выяснить самому. В основном так и делаю.
Судя по инфе спинка и сиденье отдельно греются. Если подтвердится, то приму к сведению на будущее.

_________________

***************
Лучше молчать и слыть дураком,
чем заговорить и сразу развеять все сомнения в этом......

  •  
Реклама для незарегистрированных пользователей. Зарегистрироваться в Клубе
Новая тема  
Все форумы  »  Клуб Lexus RX  » Lexus RX/HARRIER I (1998-2003)  » Кузов, салон Правила форумов