home skip_previous fast_rewind fast_forward skip_next
18-02-2010 
18-02-2010 
Всем дня доброго!
Вообщем снял с аварийного Рекса всю музыку с проводкой,решил поставить на другую машину , соединил все на полу для проверки, схему музыки взял с сайта, запитал все плюсы и минусы, ченжер заработал, усилок искрит при подключении, подскажите как подсоединить экран чтоб засветился и заработал, а то по схеме питание только на магнитолу, а на экран нету
  •  
18-02-2010 
18-02-2010 
Нашел питание на экран! Осталось питание на сами кнопки подскажите люююддди пжл. Мож естиь у кого схемка ?
  •  
18-02-2010 
18-02-2010 
Вобщем на разъеме который по схеме называется "ПАНЕЛЬ ПРИБОРОВ", остаются 8 свободных проводков

красный/синий
серый
зеленый
красный
черный/оранжевый
белый/зеленый
белый/черный
желтый/черн

На какие то из них должно подаваться питание
  •  
18-02-2010 
18-02-2010 
Панель приборов и экран - разные вещи...

Нужна помощь по музыке

Нужна помощь по музыке

_________________

***************
Лучше молчать и слыть дураком,
чем заговорить и сразу развеять все сомнения в этом......

  •  
18-02-2010 
18-02-2010 
Сколько проводов на разъёме в целом? Где он расположен-то????
Как те помочь-то, если инфы - ноль

_________________

***************
Лучше молчать и слыть дураком,
чем заговорить и сразу развеять все сомнения в этом......

  •  
19-02-2010 
19-02-2010 
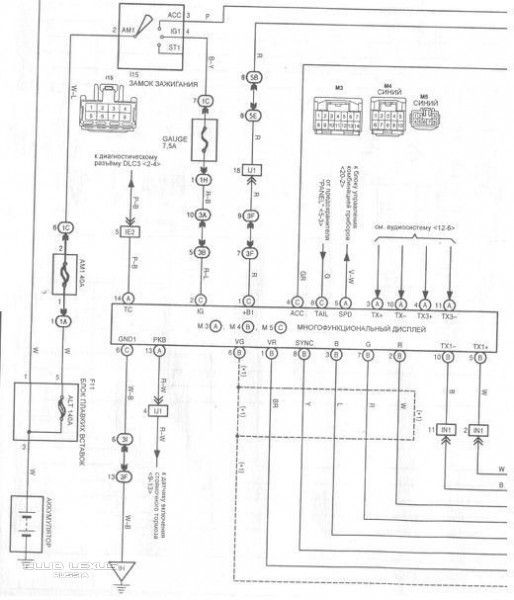
Камиль здарова! На счет панели приборов и экрана знаю что разные, я же в скобках написал что по схеме называется "панель приборов", эт не я схему делал.
Если вытащить с машины блок с экраном и магнитолой и смотреть на него сзади то мы видим на магнитоле снизу три разъема , на экране выше от магнитолы посередине разъем и сбоку справа еще один разъем возле дефлектора воздуховода по схеме он называется "панель приборов" вот о нем идет речь.
Проводов там 13шт
5 из них я соединил по схеме
Включил все экран светится но кнопки не работают
  •  
19-02-2010 
19-02-2010 
о.к. ищу...

Нужна помощь по музыке

Нужна помощь по музыке

Нужна помощь по музыке

_________________

***************
Лучше молчать и слыть дураком,
чем заговорить и сразу развеять все сомнения в этом......

  •  
19-02-2010 
19-02-2010 
Камиль не понял "многофункциональный дисплей" это тот разъем о котором я говорил? Или я не понимаю или на схемах нет этого разъема, три разъема находятся на радиоблоке, а тот сбоку экрана
  •  
19-02-2010 
19-02-2010 
14-ти контактный разъём ( судя по схеме) есть на дисплее.
На схеме он М3 и все его подводы к дисплею с буквой А
Цвета проводов тоже известны. Сравни их с твоими...

_________________

***************
Лучше молчать и слыть дураком,
чем заговорить и сразу развеять все сомнения в этом......

  •  
19-02-2010 
19-02-2010 
Чет ничего не совпадает, методом тыка нащел 2 плюса и минус
красный/синий
серый- это(+)
зеленый - это включение подсветки кнопок
красный- это (+)
черный/оранжевый
белый/зеленый
белый/черный- это (-)
желтый/черн
Музыка заиграла! Громкость регулируется, но символов на экране так и нету... осталось 4-ре злостных проводка, Камиль есть версии, ну музыка у Рекса кайф даже на полу!!!
  •  
19-02-2010 
19-02-2010 
Lexus-servis писал(а):
красный/синий

серый- это(+)

зеленый - это включение подсветки кнопок

красный- это (+)

черный/оранжевый

белый/зеленый

белый/черный- это (-)

желтый/черн
Судя по описанию это разъём М5 на схеме. Его контакты на дисплее обозначены буквой С

А ты говоришь, что ничего не совпадает. Есть же схема выше, она рулит..

ещё написал:
Lexus-servis писал(а):
Проводов там 13шт

_________________

***************
Лучше молчать и слыть дураком,
чем заговорить и сразу развеять все сомнения в этом......

  •  
19-02-2010 
19-02-2010 
Камиль ткни пальцем где именно этот разъем убей не вижу 13 контактов с буквой "С" "М5" - синий 8- ми контактный разъем.
  •  
19-02-2010 
19-02-2010 
Lexus-servis писал(а):
красный/синий

серый- это(+)

зеленый - это включение подсветки кнопок

красный- это (+)

черный/оранжевый

белый/зеленый

белый/черный- это (-)

желтый/черн
Это ты же писал...
Сколько видишь строчек( конттактов)?
Восемь.
И я восемь.
Все твои строчки совпадают с восьмиконтактным разъёмом , который на схеме

_________________

***************
Лучше молчать и слыть дураком,
чем заговорить и сразу развеять все сомнения в этом......

  •  
19-02-2010 
19-02-2010 
Вообщем друг сейчас приехал на рексе, снял его бошку, с выключенным зажиганием подсоединяю три разъема радиоблока снизу и один на дисплей посередине, тот злостный разъем не вставляю, та же тема на машине включаешь зажигание экран синим светится и все, втыкаешь разъем через две секунды все пиктограммы появляются
  •  
19-02-2010 
19-02-2010 
Вот это тоже я писал
Lexus-servis писал(а):
Если вытащить с машины блок с экраном и магнитолой и смотреть на него сзади то мы видим на магнитоле снизу три разъема , на экране выше от магнитолы посередине разъем и сбоку справа еще один разъем возле дефлектора воздуховода по схеме он называется "панель приборов" вот о нем идет речь.
Проводов там 13шт
5 из них я соединил по схеме
Включил все экран светится но кнопки не работают
  •  
Реклама для незарегистрированных пользователей. Зарегистрироваться в Клубе
Новая тема  
Все форумы  »  Клуб Lexus RX  » Lexus RX/HARRIER I (1998-2003)  » Электрика / Audio / Navi Правила форумов