home skip_previous fast_rewind fast_forward skip_next
20-09-2007 
20-09-2007 
Спасибо

_________________

***************
Лучше молчать и слыть дураком,
чем заговорить и сразу развеять все сомнения в этом......

  •  
20-09-2007 
20-09-2007 
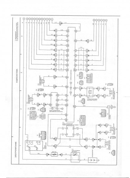
Блок управления телефоном
Родная навигация - разъемы на задней панели блока

_________________

***************
Лучше молчать и слыть дураком,
чем заговорить и сразу развеять все сомнения в этом......

  •  
20-09-2007 
20-09-2007 
Евроусилитель
Родная навигация - разъемы на задней панели блока

_________________

***************
Лучше молчать и слыть дураком,
чем заговорить и сразу развеять все сомнения в этом......

  •  
23-09-2007 
23-09-2007 
разъёмы усилителя

Хде тута разъём для саба?
Родная навигация - разъемы на задней панели блока

_________________

***************
Лучше молчать и слыть дураком,
чем заговорить и сразу развеять все сомнения в этом......

  •  
23-09-2007 
23-09-2007 
Ну как где ??? Вот он - средний !
К 4 и 5 контактам подключи низкочастотный динамик.

_________________

Если нет ветра, беритесь за вёсла.

  •  
23-09-2007 
23-09-2007 

_________________

Родная навигация - разъемы на задней панели блока

  •  
24-09-2007 
24-09-2007 
У меня было общее описание Пионера к магнитолам и усилителям Лексусов РХ.
Там четко были два разных усилителя - евро и амер.
У евро не было выхода на саб конструктивно. по крайней мере согласно схемам.
  •  
26-09-2007 
26-09-2007 
Danich писал(а):
У евро не было выхода на саб конструктивно. по крайней мере согласно схемам
ну вот . Проверил. Действительно ничего нет... Sad

_________________

***************
Лучше молчать и слыть дураком,
чем заговорить и сразу развеять все сомнения в этом......

  •  
26-09-2007 
26-09-2007 
Как нет ??? А средний разъем ???

_________________

Если нет ветра, беритесь за вёсла.

  •  
26-09-2007 
26-09-2007 
Контакты пустые все, кроме правой задней дверцы на нём Sad

_________________

***************
Лучше молчать и слыть дураком,
чем заговорить и сразу развеять все сомнения в этом......

  •  
26-09-2007 
26-09-2007 
Контакты пустые на "маме" или в самом усилителе ???

_________________

Если нет ветра, беритесь за вёсла.

  •  
26-09-2007 
26-09-2007 
На усилителе есть, но не звонятся никуда и звука с них ноль и сигналов иных ноль...

_________________

***************
Лучше молчать и слыть дураком,
чем заговорить и сразу развеять все сомнения в этом......

  •  
20-12-2011 
20-12-2011 
Ребята, не появилось-ли описание распиновки всех коннекторов в блоке навигации? (Засунул carpc в этот корпус - хочу использовать максимально возможно штатную проводку и разъемы).

_________________

RX450h
NX300h

  •  
Реклама для незарегистрированных пользователей. Зарегистрироваться в Клубе
Новая тема  
Все форумы  »  Общий технический Lexus-форум  » Тюнинг Lexus  » Аудио / видео / электроника Правила форумов