home skip_previous fast_rewind fast_forward skip_next
31-01-2008 
31-01-2008 
Всем привет.

В качества исходного устройства думаю использовать блютусный хендсфри-наушник.

К евойному микрофону подключу внешний микрофон (закреплю в районе подголовника).

Из егойного же динамика выведу звук на динамики машины. Собственно, главная непонятка - куда подключаться. Т.е. хочется так : играет музыка, входящий звонок - в динамиках запирликало, я выключаю музыку, нажимаю кнопочку "ответить" - и в динамиках голос звонящего ...

Любые советы велкам.

Спасибо.
  •  
31-01-2008 
31-01-2008 
Есть специальные разъёмы для телефона.

Хочу инсталлировать блютусный хендсфри

_________________

***************
Лучше молчать и слыть дураком,
чем заговорить и сразу развеять все сомнения в этом......

  •  
31-01-2008 
31-01-2008 
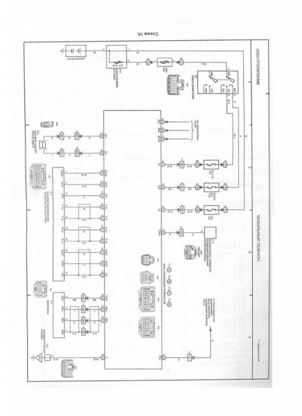
Схема подключения


Хочу инсталлировать блютусный хендсфри

_________________

***************
Лучше молчать и слыть дураком,
чем заговорить и сразу развеять все сомнения в этом......

  •  
31-01-2008 
31-01-2008 
Чёт ступил...
Под блютуз кажется разъём есть справа от вентилятора в салоне...
Разъём для подключения телефона "Х.Фри" находится исчо в ящике между сиденьями, на схеме он обозначен C7

_________________

***************
Лучше молчать и слыть дураком,
чем заговорить и сразу развеять все сомнения в этом......

  •  
31-01-2008 
31-01-2008 
подозреваю что фонить и шуметь будет микрофон внешний
  •  
1-02-2008 
1-02-2008 
Вредина! Как ляпнешь что-нибудь....
Помоги человеку установить девайс и будет тебе респект и уважуха....

_________________

***************
Лучше молчать и слыть дураком,
чем заговорить и сразу развеять все сомнения в этом......

  •  
1-02-2008 
1-02-2008 
я купил вот такую штуку www.mobile-revi...es/review/jabra-sp5050.shtml
и не заморачивался.
стоит - 2500 руб., управление - проще электрочайника.
да, когда идет звонок, приходится закрывать окно и выключать музыку, но это в любом случае приходилось бы делать (кроме музыки - на встроенных она сама выключается).
Громкость динамика вполне устраивает, чувствительность микрофона - тож нормально - главное нормально расположить на козырьке - поближе к голове.
я купил сразу 2 - себе и жене. рекомендую!)

_________________

hybrid power

  •  
1-02-2008 
1-02-2008 
А у меня Garmin с блютузом. С него даже и номер набрать можно. Чувствительность и громкость хорошие.
  •  
1-02-2008 
1-02-2008 
Марков писал(а):
я купил вот такую штуку
Прочитал, спасибо

_________________

***************
Лучше молчать и слыть дураком,
чем заговорить и сразу развеять все сомнения в этом......

  •  
1-02-2008 
1-02-2008 
Camel писал(а):
Чёт ступил...
Под блютуз кажется разъём есть справа от вентилятора в салоне...
Разъём для подключения телефона "Х.Фри" находится исчо в ящике между сиденьями, на схеме он обозначен C7
выкинул всё из ящика, внимательно осмотрел и простукал Smile стенки и дно. Следов разъема не обнаружено. То же самое сделал с нижним ящиком, с аналогичным результатом.

Справа от какого вентилятора искать разъем ?..

В багажник полезу завтра ...
  •  
1-02-2008 
1-02-2008 
Марков писал(а):
я купил вот такую штуку www.mobile-revi...es/review/jabra-sp5050.shtml
и не заморачивался.
стоит - 2500 руб., управление - проще электрочайника.
да, когда идет звонок, приходится закрывать окно и выключать музыку, но это в любом случае приходилось бы делать (кроме музыки - на встроенных она сама выключается).
Громкость динамика вполне устраивает, чувствительность микрофона - тож нормально - главное нормально расположить на козырьке - поближе к голове.
я купил сразу 2 - себе и жене. рекомендую!)
Я думал о подобном девайсе. Не понял, чем он принципиально отличается от аналогичного, одевающегося на ухо Smile

В этих устройствах меня, главным образом, не устраивает необходимость следить, чтоб они не разрядились, и периодически ставить их на зарядку. Хочется поставить девайс в машину, запитать там стационарно - и забыть.

Кроме того, есть подозреное, что можно реализовать функцию автоматического выключения музыки при звонке ...
  •  
1-02-2008 
1-02-2008 
Konstantin_Rostov писал(а):
выкинул всё из ящика
Внутри должен быть, а не в выдвигающейся его части.

Konstantin_Rostov писал(а):
Справа от какого вентилятора искать разъем ?..
Справа от вентилятора салона. Т.е. надо снять бардачок ( поиском пройдись) и правый пластиковый щиток. Инфа, что там разъём, не моя. На форуме подсказали.

_________________

***************
Лучше молчать и слыть дураком,
чем заговорить и сразу развеять все сомнения в этом......

  •  
1-02-2008 
1-02-2008 
Konstantin_Rostov писал(а):
можно реализовать функцию автоматического выключения музыки при звонке
см схему. Вывод 11 с блока управления телефоном даёт сигнал на аудиосистему для приглушения звука.

В машине штатно реализовано так, что аудиосистема воспроизводит звук с телефона.

_________________

***************
Лучше молчать и слыть дураком,
чем заговорить и сразу развеять все сомнения в этом......

  •  
1-02-2008 
1-02-2008 
рекомендую Parrot
Цитата:
Разговор по сотовому через автомобильную аудио систему (через авто магнитолу, динамики авто, микрофоны устанавливаются при подключении)
Благодаря новейшим технологиям водитель может свободно и без помех разговаривать в автомобиле во время движения, через аудио динамики!
Главное чтоб в сотке был Bluetooth, сотка любой модели!
Причем подключить можно это к любой авто-магниле, главное чтоб были динамики, т.к. она может принимать звонки и без магнитолы, микрофоны устанавливаются при установке, идут в комплекте!
и еще К Parroty одни раз подканектишся, потом только садишся в машину он сразу тебя определяет с твоими же номерами в телефоной книге, и так можно до 5 телефонов!!
и он будет работать даже если магнитола выключена он будет работать!!
+ голосовые метки есть, воспроизводится музыка та что в сотке стоит на звонок, и показывает фото если установлено на сотке кто звонит!!
если в телефоне две сим карты тогда и будет считывать две симки!!
[/code]
  •  
1-02-2008 
1-02-2008 
Camel писал(а):
Konstantin_Rostov писал(а):
выкинул всё из ящика
Внутри должен быть, а не в выдвигающейся его части..
А как до него добраться ? Ящик разобрать ? Ммм ... завтра попробую Smile

Camel писал(а):
Konstantin_Rostov писал(а):
Справа от какого вентилятора искать разъем ?..
Справа от вентилятора салона. Т.е. надо снять бардачок ( поиском пройдись) и правый пластиковый щиток. Инфа, что там разъём, не моя. На форуме подсказали.
А, теперь понятно. Я думал, речь про дефлекторы, из которых дует. Бардачок я снимать умею ...
  •  
Реклама для незарегистрированных пользователей. Зарегистрироваться в Клубе
Новая тема  
Все форумы  »  Клуб Lexus RX  » Lexus RX/HARRIER I (1998-2003) Правила форумов