2-11-2007 
2-11-2007 
ben22 писал(а):
планирую доработать чтоб обогрев сам включался на опрд. время когда завожусь
Как именно, в чем идея?

_________________

Prime mover

  •  
2-11-2007 
2-11-2007 
DmitryZ писал(а):
ben22 писал(а):
планирую доработать чтоб обогрев сам включался на опрд. время когда завожусь
Как именно, в чем идея?
Включать подогрев когда уходишь из машины! Laughing

_________________

VIN ДАЙ!!!


Ну и картинка такая с денежкой.

  •  
2-11-2007 
2-11-2007 
DenFm писал(а):
Включать подогрев когда уходишь из машины!
Эй, флудер! Давай по теме пиши! Twisted Evil

_________________

Prime mover

  •  
2-11-2007 
2-11-2007 
DmitryZ писал(а):
DenFm писал(а):
Включать подогрев когда уходишь из машины!
Эй, флудер! Давай по теме пиши! Twisted Evil
А чем не выход-то? Нафига изобретать велосипел? Amd Cool

_________________

VIN ДАЙ!!!


Ну и картинка такая с денежкой.

  •  
2-11-2007 
2-11-2007 
DmitryZ писал(а):
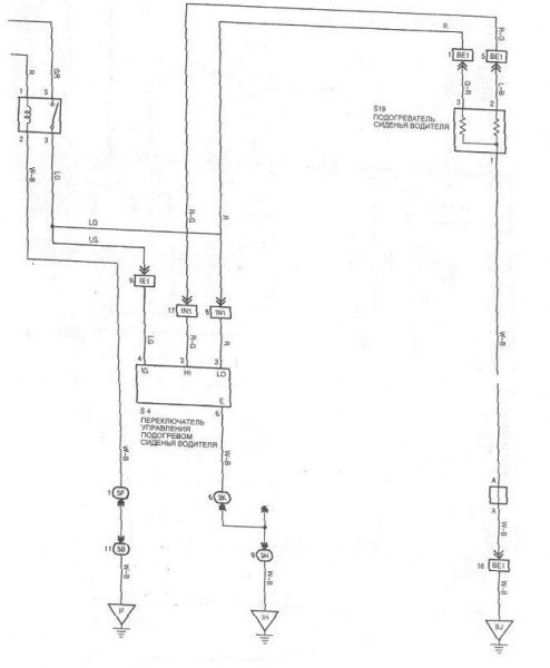
Камиль, я не смог найти ту тему,
помню я её. Всё обсудили ужо ведь. Сегодня часть схемы кину, где обогрев ( там тоже давал). Никак не зависит от пятой точки.
DmitryZ писал(а):
подогрев и без человека работает, просто пока не сядешь - кожаная обивка не прижимается к обогревателю
поддерживаю ( раньше было +1)

_________________

***************
Лучше молчать и слыть дураком,
чем заговорить и сразу развеять все сомнения в этом......

  •  
2-11-2007 
2-11-2007 
DenFm писал(а):
А чем не выход-то? Нафига изобретать велосипел?
Ну ты сам подумай: Если включать когда уходишь - то просто тупо аккум сядет, какой смысл?

Либо обогрев сгорит (маловероятно конечно)

_________________

Prime mover

  •  
2-11-2007 
2-11-2007 
DmitryZ писал(а):
Если включать когда уходишь - то просто тупо аккум сядет, какой смысл?
Я включеным оставляю. Машинку заводишь с сигнализации, пришёл - а там темло внутри и сиденье не очень холодное. Когда нет зажигания ОНО не работает.

_________________

***************
Лучше молчать и слыть дураком,
чем заговорить и сразу развеять все сомнения в этом......

  •  
2-11-2007 
2-11-2007 
DmitryZ писал(а):
Либо обогрев сгорит
Там защита тепловая прямо в сидушках.

_________________

***************
Лучше молчать и слыть дураком,
чем заговорить и сразу развеять все сомнения в этом......

  •  
2-11-2007 
2-11-2007 
DmitryZ писал(а):
Если включать когда уходишь - то просто тупо аккум сядет, какой смысл?
Camel писал(а):
Когда нет зажигания ОНО не работает.
Exclamation Exclamation Exclamation Exclamation Даже ответить не успел...

_________________

VIN ДАЙ!!!


Ну и картинка такая с денежкой.

  •  
2-11-2007 
2-11-2007 
DenFm писал(а):
Даже ответить не успел
А ты не отвлекайси

_________________

***************
Лучше молчать и слыть дураком,
чем заговорить и сразу развеять все сомнения в этом......

  •  
2-11-2007 
2-11-2007 
Camel писал(а):
Я включеным оставляю. Машинку заводишь с сигнализации, пришёл - а там темло внутри и сиденье не очень холодное
Так все равно же не греется обивка, пока не сядешь

Либо надо что-то тяжелое ложить на сидение (мешок с песком Smile)

P.S. про то, что обогрев без зажигания не работает - я знал, просто подумал, что Дэн опять стебается...

_________________

Prime mover

  •  
2-11-2007 
2-11-2007 
DmitryZ писал(а):
надо что-то тяжелое ложить на сидение (мешок с песком
я об этом не подумал. Надо попробовать....

_________________

***************
Лучше молчать и слыть дураком,
чем заговорить и сразу развеять все сомнения в этом......

  •  
2-11-2007 
2-11-2007 
Camel писал(а):
я об этом не подумал
Ну дык, клуб - сила! Smile
Главное не использовать предметы с твердыми углами - кожа мнется и очень быстро "запоминает" след Sad

_________________

Prime mover

  •  
2-11-2007 
2-11-2007 
Smile
Никто не хочет установить подогрев заднего дивана в авто?

_________________

***************
Лучше молчать и слыть дураком,
чем заговорить и сразу развеять все сомнения в этом......

  •  
2-11-2007 
2-11-2007 
Я ниче в этом не понимаю, нужны каменты

_________________

Prime mover

  •  
Реклама для незарегистрированных пользователей. Зарегистрироваться в Клубе
Новая тема  
Все форумы  »  Общий технический Lexus-форум  » Общий LEXUS-форум Правила форумов